上海网野阀门制造有限公司
产品中心PRODUCT SHOW

致力于产品的良好用户体验、有效的网络营销效果而努力

ZMAN-16D 气动低温双座调节阀

  • ZMAN-16D 气动低温双座调节阀是单座、双座的变形产品。它与常温不同之处在于采用长颈型上阀盖,使填料处于常温下工作。适用于-60~-250℃低温壮态下的介质(如液氧、液氮等)的调节。为确保调节精度,必须配用定位器。
立即咨询
全国热线135 2453 5400

详情介绍

ZMAN-16D 气动低温双座调节阀

 

一、气动低温双座调节阀--概述 

ZMAN-16D 气动低温双座调节阀是单座、双座的变形产品。它与常温不同之处在于采用长颈型上阀盖,使填料处于常温下工作。适用于-60-250℃低温壮态下的介质(如液氧、液氮等)的调节。为确保调节精度,必须配用定位器。 

二、气动低温双座调节阀--结构原理

 

气动低温由气动薄膜执行机构和耐低温的单、双座阀两部分组成。由调节器来的信号压力输入气动薄膜执行机构的气室,产生推力,通过连接杆件带动阀芯,阀芯位置的变化使阀的流通截面积变化,实现对介质流量的调节。

 

三、气动低温双座调节阀--主要技术指标

 

 

公称通径
DN

单座

20

25

32

40

50

65

80

100

125

150

200

双座


25

32

40

50

65

80

100

125

150

200

额定流量
系数Kv

单座

0.08

0.12

0.20

0.32

0.50

0.80

1.2

2.0

3.2

5.0

8

12

20

32

50

80

120

200

280

450

双座


10

6

25

40

63

100

160

250

400

630

流量特性

直线

直线;等百分比

配用执行机构型号



ZMA-2

ZMA-3

ZMA-4

ZMA-5

行程

10

10

16

25

40

60

作用方式

气关式(B),气开式(K)

弹簧压力范围KPa

标准信号:20~100;其它信号;40~200;20~60;60~100

 

 

四、气动低温双座调节阀--注意事项

 

1、应垂直安装于水平管道上,在特殊情况下需要水平或倾斜安装时,一般应加支撑。装于保温箱壁的园板与保温箱壁应平行。
2、应安装在靠近地面或楼板的地方,以便在于维护检修,对装有定位器或手轮机构者,更应保证观察,调整和操作和方便。
3、一般都设置旁通管路,以便在自控系统发生故障或维修时切换到手动操作,不致于停止生产。
4、装有手轮机构时,也可省略旁通管路时行手动操作,还可用于限制的开度。当停止使用时,手轮机构必须恢复到原来空档位置,以利自控系统正常进行。
5、安装时,应使介质流向与阀体指示方向一致。
6、在安装前应对管路清洗污物、焊渣。安装后,使全开,对管路,等进行清洗及试验各连接处的密封性。阀门调节阀调节阀阀门调节阀阀门

 

image.png 

 

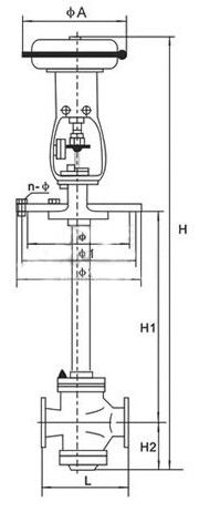
五、主要外形及连接尺寸

 

 

 

公称通径DN(mm)


20

25

32

40

50

65

80

100

125

150

200

A

230

280

280

325

410

495


135

235

235

255

280

310

345

370

430

470

550

660

1

160

260

260

285

305

340

375

405

460

525

590

700

2

190

290

290

315

335

370

410

440

490

560

630

740

n-

6-12

8-14

8-14

8-14

8-16

10-16

10-18

12-18

16-18

20-18

单座

H

L

120

190

200

210

235

265

295

210

370

440

475

570

H1=500

862

1006

1060

1066

1137

1152

1377

1390

1394




H1=600

962

1106

1160

1166

1237

1252

1477

1490

1494




H1=700

1062

1206

1260

1266

1337

1352

1577

1590

1594

1743

1751

1790

H1=800

1162

1306

1360

1366

1437

1452

1677

1690

1694

1843

1851

1890

H1=900

1262

1406

1460

1466

1537

1552

1777

1790

1794

1943

1951

1990

H1=1000

1362

1506

1560

1566

1637

1652

1877

1890

1894

2043

2051

2090

H1=1100










2143

2150

2190

H1=1200










2243

2250

2290

H2

32

58

112

118

129

144

178

191

195

243

251

290

双座

H

L



200

210

235

265

295

320

370

440

475

570

H1=500



1065

1068

1147

1152

1387

1407

1419




H1=600



1165

1168

1247

1252

1487

1507

1519




H1=700



1265

1268

1347

1352

1587

1607

1619

1768

1778

1820

H1=800



1365

1368

1447

1452

1687

1607

1719

1868

1878

1920

H1=900



1465

1468

1547

1552

1787

1807

1819

1968

1978

2020

H1=1000



1565

1568

1647

1652

1887

1907

1919

2068

2078

2120

H1=1100










2168

2178

2220

H1=1200










2268

2278

2320

H2



117

120

139

144

188

208

208

268

278

320

 

 

 

 

 


标签:

135 2453 5400

全国服务热线

Copyright © 2024 上海网野阀门制造有限公司 All Rights Reserved. 沪ICP备17008218号
上海网野阀门制造有限公司扫一扫咨询微信客服
在线客服
服务热线

服务热线

135 2453 5400

微信咨询
上海网野阀门制造有限公司
返回顶部